M103
Motor 103

Mit offenem Brennraum, bei dem die bisherige Querfläche zur Durchwirbelung des Kraftstoff-Luft-Gemisches entfällt. Dies führt zur einer verringerten Rohemission von unverbrannten Kohlenwasserstoffen (HC). Neu ist auch die Lufteinblasung zu den Auslaßkanälen im Zylinderkopf. Durch die damit schon unmittelbar nach dem Motorstart einsetzende Nachverbrennung der Abgase werden niedrigere Schadstoffemissionen erreicht und somit bessere Voraussetzungen für die kataIytische Abgasreinigung geschaffen. Deshalb konnten die Vorkatalysatoren entfallen. Zur weiteren Absenkung der Stickoxide (NOx) ist der Motor mit Abgasrückführung ausgestattet.
Zylinderkurbelgehäuse, Zylinderkopf
Zylinderkopf mit 6 Abzweigungen zu den Auslaßkanälen
für Lufteinblasung (nur KAT-Fahrzeuge).
Quetschflächen im Brennraum entfallen.
Ölwanne mit Ölabweisblech.
Ölmeßstab und Führungsrohr verlängert.
Triebwerk
Neue Kolbenklassifizierung, Kolbenringbestückung geändert.
Zweimassenschwungrad bei mechanischem Getriebe.
Motorsteuerung
Schalenhartguß-Nockenwelle und Kipphebel
mit aufgelöteten Hartmetall-Laufflächen.
Zusätzliche Schmierung der Steuerkette.
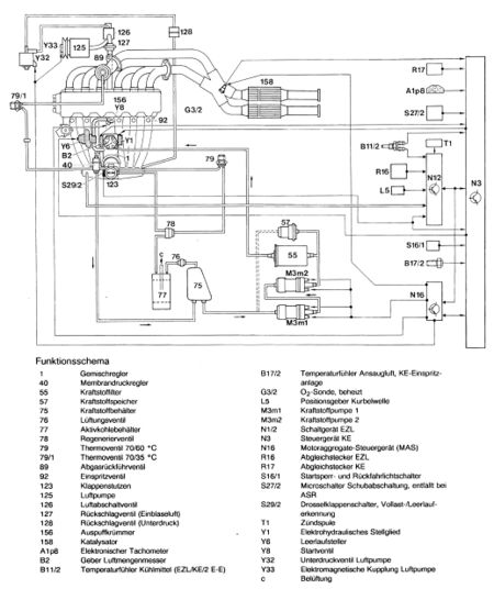
Mechanisch/elektronische Benzin Einspritzanlage KE
Steuergerät KE mit geänderter Warmlaufsteuerung.
Leerlaufdrehzahl 700 + 50/min.
Motoraggregate-Steuergerät (N16).
In dieser Einheit sind das Relais Kraftstoffpumpe und das Steuergerät Kältekompressor,
sowie weitere Funktionen zusammengefaßt.
Drosselklappenstutzen mit Unterdruckanschluß für ARF.
Prüfprogramm mit Buchsenkasten. Prüf- und Einstellwerte.
Riementrieb
Keilrippenriemen mit unterschiedlicher Länge, je nach Ausführung.
Lufteinblasung, Auspuffkrümmer, Abgasrückführung, KAT-Anlage
Luftpumpe im Kombihalter angeflanscht.
Luftansaugung über separaten Trockenluftfilter.
Auspuffkrümmer mit Anschluß für ARF-Ventil.
ARF-Ventil ist einstufig, Ansteuerung erfolgt abhängig von Kühlmitteltemperatur und Drosselklappenverstellwinkel.
KAT-Anlage ohne Vorkatalysatoren.
Elektrische Anlage Motor
Elektronische Zündanlage mit Zündlinienverstellung (EZL)
Alle Typen erhalten den bekannten Vorgelegestarter DW 1,7 kW.
Motoraggregate-Steuergerät (N 16).
Generator 100 A mit der Bezeichnung N1 12V 36/100A.
Motorschmierung
Ölfilter mit Filtereinsatz.
Ölpumpe mit erhöhter Förderleistung, flachere Ölwanne ergibt eine geänderte Saugkorblage mit Abstützung.
Öldruckgeber 2polig, für die Öldruckanzeige und die Öldruck-Warnleuchte.
Ölmeßstab neu Kennzeichen am roten Ölmeßstabgriff eingeprägt: 10308.
Ölfüllmenge bei Motoröl- und Filterwechsel 6,5 Liter.
Motorkühlung
Visco-Lüfterkupplung tempereraturgeregelt.
Lüfterlagerbock und Riemenscheibe geändert, dadurch wurde Lüfterlage 20 mm näher zum Motor gesetzt.
Leichtmetall-Querstromkühler mit integriertem Getriebeölkühler.
Motoraufhängung
Motor um 15° nach rechts geneigt.