Dummy

Aus Technikwiki R129
Zur Navigation springen Zur Suche springen

PDF Seiten

Seite 1

MB-Automatikgetriebe

Eingebaut im Fahrzeug R129

Auszug aus MB-Werkstattliteratur über die wichtigsten Prüf- und Einstellarbeiten


  1. MB-Automatikgetriebe eingebaut im Fahrzeug R-129.
  2. Kennzeichnung der mechanisch/hydraulische gesteuerten Automatikgetriebe.
  3. Kennzeichnung der elektronisch gesteuerten Getriebe.
  4. Wählhebelstellungen - Varianten.
  5. Parkspersperrenverriegelung - Einstellung System Shiftlock.
  6. Wählstange einstellen - Mittelschaltung.
  7. Steuerdruckzug einstellen.
  8. 2. Fahrprogramm mit Wahlschalter an Schaltkulisse „S" und „E".
  9. System Schaltpunktanhebung 1-2 / 2-3 - KAT-Aufheizung.
  10. Ab Juni 1991 - Sekundärpumpe entfällt.
  11. Schaltpunktanhebung mit Steuerdruckzug.
  12. Steuerdruckzug aus- und einbauen.
  13. Schaltpunktanhebung ohne System 2. Fahrprogramm für USA / Japan usw.
  14. Kickdownabschaltung und Anfahren 1. Gang in Fahrstellung „3".
  15. Getriebeüberlastschutz bei leistungsstarken Motoren, z. B. W4A-055.
  16. Prüfung der hydrl. Drücke, bei Bedarf nur Modulierdruck einstellbar.
  17. U-dosen 1. und 2. Ausführung austauschbar, auf Kennfarbe achten.
  18. Kleinere Verschleiß + Schadensfälle, s. Classis Roadster 33, Seite 56.
  19. Reinigen Ölkühler, Wandler ± Absaugen zuviel eingef. ATF.
  20. Vorgehensweise bei Beanstandung (Ursache suchen).
  21. Technische Daten und Einstellwerte.
  22. Drehmomentwerte und Öleinfüllmengen Getriebe 722.3.
  23. Automatikgetriebe 722.6 - elektronisch gesteuertes Getriebe.
  24. Ölmessstab mit rotem Griff- nur als Sonderwerkzeug verfügbar.
  25. Anordnung EGS - Stecker.
  26. System Shiftlock über 2 Kabelzüge.
  27. Einstellung System Shiftlock.
  28. Drehmomentwerte und Ölfüllmengen am Automatikgetriebe 722.6



R-129 SL-Club e.V. RT-Heilbronn Kuebler / Schulz




Seite 2 MB-Automatikgetriebe eingebaut im Fahrzeug R-129

MB Automatikgetriebe (eingebaut im Fahrzeug R129)
Pos. Getriebegeneration Getriebebaumuster Getriebetyp Anzahl Ölwannenschrauben Produktionszeitraum Motoren
1 3 722.3 W4A 040 6 07/89 - 08/96 6 + 8 Zylinder
2 3 722.5 W5A 030 6 07189 - 06196 6 Zylinder M104
3 3 722.3 W4A 055 6 05191 -- 08/95 12 Zylinder M120
4 3 722.4 W4A 020 6 08/93 — 06/96 6 Zylinder M104-E28
5 4 722.6 WSA 330 6 07/96 — bis Serienauslauf 6 Zylinder
6 4 722.6 W5A 580 6 09/95 — bis Serienauslauf 8 + 12 Zylinder

Schulz 21.06.2022




Seite 3 Kennzeichnung der mechanisch/hydraulische gesteuerten Automatikgetriebe

Kennzeichnung MB-Automatikgetriebe

Kennzeichnung MB-Automatikgetriebe
Kennzeichnung MB-Automatikgetriebe


Ziffern im Getriebegehäuse eingeprägt. Siehe Trennfläche Getriebegehäuse / Ölwanne

  • Getriebe — Teilenummer: 107 270 34 01
  • Getriebe — Baumuster: 722.325
  • Getriebe — Seriennummer: 02-913398





Seite 4 Kennzeichnung der elektronisch gesteuerten Getriebe

Kennzeichnung der Automatikgetriebe 3. Generation



Getriebetyp

 W   4   A   040 
             040 --- max, Eingangsdrehmoment in Nm 
         A --- Ausführung (intern)
      4 --- Anzahl der Vorwärtsgänge
  W --- hydraulischer Drehmomentwandler 



Getriebe

 722.    3     07 
               07 --- Ausführung, z. B. Abstimmung auf den jeweiligen Motortyp
         3 --- Getriebetyp, z. B. W 4 A 040 
 722. --- Automatisches Getriebe für Personenwagen 



Kennzeichnung der Neugetriebe Numerierung im Getriebegehäuse eingeschlagen

  126 270 09 01     722.307     02    000761 
                                      000761 --- Fertigungszahl 
                                  2 --- automatische Getriebe
                                 0 --- unabhängig für LL und AL 
                     722.307 --- Getriebetyp 
  126 270 09 01 --- Teilenummer für Getriebe ohne Drehmomentwandler 




Kennzeichnung der MB-Tauschgetriebe

Kennzeichnung MB-Automatikgetriebe
Kennzeichnung MB-Automatikgetriebe





Seite 5 Kennzeichnung der elektronisch gesteuerten Getriebe

Kennzeichnung MB-Automatikgetriebe
Kennzeichnung MB-Automatikgetriebe




Seite 6 Wählhebelstellungen - Varianten

Wählhebelstellungen


Mit dem Wählhebel ist es möglich, den automatischen Ablaut der Schaltungen besonderen Betriebsbedingungen anzupassen. Er kann dazu in 6 bzw. 7 verschiedene Positionen geschaltet werden.

Bild 3 Ohne Stellung „B"
Bild 3 Ohne Stellung „B"


Bild 3 Ohne Stellung „B"

Bild 4 Mit Stellung „B"
Bild 4 Mit Stellung „B"


Bild 4 Mit Stellung „B"

Bild 5 Mit Programmwahlschalter
Bild 5 Mit Programmwahlschalter


Bild 5 Mit Programmwahlschalter





Seite 7 Wählhebelstellungen - Varianten

Ab 09/1981 Fahrzeuge mit 8-Zylinder-Motoren

Geänderte Hinterachs-Übersetzung (lange Übersetzung) Wählhebelkulisse mit zusätzlicher Position „P"

Wählhebelkulisse mit zusätzlicher Position „P"
Wählhebelkulisse mit zusätzlicher Position „P"




Seite 8 Parkspersperrenverriegelung - Einstellung System Shiftlock

Parksperrenverriegelung

Bei eingelegter Wählhebelstellung "P" und abgezogenem Zündschlüssel ist es nicht mehr möglich den Wählhebel in eine andere Position zu schalten. Dies bedeutet, der Zündschlüssel kann nur bei eingelegter Wählhebelsteilung "P" abgezogen werden


Wählhebelsteilung "P"
Wählhebelsteilung "P"



Funktion der Parksperrenverriegelung

Wenn Wählhebelstellung "P" nicht eingelegt ist, kann der Zündschlüssel nicht mehr abgezogen werden.


Wählhebelstellung "P" nicht eingelegt
Wählhebelstellung "P" nicht eingelegt


Daimler-Benz Aktiengesellschaft • Stuttgart-Untertürkheim Zentralkundendienst





Seite 9 Parkspersperrenverriegelung - Einstellung System Shiftlock

Voraussetzung für das Einstellen

Der Bowdenzug ist am Lenkungsschloss eingeschraubt und im Fahrzeug knickfrei bis zur Mittelschaltung fest verlegt.


1. Einstellen

Den Wählhebel auf Stellung "N" und den Zündschlüssel auf Stellung 1 bringen.
Kugelnippel (43) in den Sperrhebel (44) einklipsen.
Die Rohrschelle (41) mit Bowdenzug (90) in den Halter am Lagerbock einführen und die Befestigungs-schraube (42) mit einen Drehmoment von Nm festziehen.


2. Prüfen

a Wählhebel in Stellung "N"
Der Schieber im Lenkungsschloss muss den Zündschlüssel vor der Stellung 0 sperren und der Zündschlüssel kann nicht abgezogen werden.
b Wählhebel in Stellung "P"
Den Zündschlüssel auf Stellung 0 drehen, der Sperrhebel (44) muss in die Kurvenscheibe (48) einrasten und der Zündschlüssel kann abgezogen verden. Der Wählhebel ist in Stellung "P" verriegelt.
c Zünschlüssel in Stellung 1
Der Sperrhebel ist aus der Kurvenscheibe ausgerastet, mit dem Wählhebel kann man in eine andere Position schalten und die Parksperre ist außer Funktion.


Hinweis:

Bei einer Wiederholung der Einstellung muss darauf geachtet werden, dass der Bowdenzug in der Rohrschelle gut gleitet.




Seite 10 Parkspersperrenverriegelung - Einstellung System Shiftlock

Parksperrenverriegelung
Die Anordnung der Drahtzüge und Sperrhebel hat sich geändert.

Drahtzug einstellen

Wählhebel in Stellung „P" und Zündschlüssel in Stellung „0" bringen.
Schraube für Drahtzug Lenkschloss (40L) lösen und Drahtzug Lenkschloss in Pfeilrichtung ziehen, bis der Sperrhebel Lenkschloss (44L) am Nocken (48) anliegt. Schraube mit 5 Nm festziehen.
Schraube für Drahtzug Bremspedal (40B) lösen und Drahtzug Bremspedal in Pfeilrichtung ziehen, bis der Sperrhebel Bremspedal (44B) am Nocken (48) anliegt. Schraube mit 5 Nm festziehen.


Parksperrenverriegelung
Parksperrenverriegelung


  • 40B Drahtzug Bremspedal
  • 40L Drahtzug Lenkschloss
  • 44B Sperrhebel Bromspedal
  • 44L Sperrhebel Lenkschloss
  • 48 Nocken



Seite 11

leer




Seite 12 Wählstange einstellen - Mittelschaltung



Steuerdruckstange und Wählstange einstellen
Wählstange einstellen — Mittelschaltung - Alle Typen

  • Wählstange (5) am Bereichswahlhebei (6) aushängen.
  • Bereichswahlheber (6) und Wählhebel (1) auf „N" stellen, dabei beachten, dass zwischen Wählhebel (1) und 31"-Anschlag an der Kulissenplatte ca. 1 mm Spiel vorhanden ist.
  • Wählstange (5) in der Länge so einstellen, dass sie spannungsfrei eingehängt werden kann;
  • anschließend Konterrnutter (4) wieder festziehen (Bild Steuerdruckstange und Wählstange einstellen).


Steuerdruckstange und Wählstange einstellen
Steuerdruckstange und Wählstange einstellen


  1. Wählhebel-Oberteil
  2. Wählhebel-Unterteil
  3. Wählstange
  4. Kontermutter
  5. Wählstange
  6. Bereichswahlebel
  7. Anlasssperrschalter





Seite 13 Steuerdruckzug einstellen


Steuerdruckzug einstellen

Prüfen: Motorregulierung richtig eingestellt.


Motor 104
Luftfilter abnehmen. Durch Drehen an der Einstellschraube (15) Steuerdruckzug so einstellen, dass die Spitzen der Zeiger sich gegenüberstehen.

Steuerdruckzug einstellen M104
Steuerdruckzug einstellen M104



Motor 119
Luftfilter abnehmen. Sechskantmuttern (6) an der Verbindungsstange (8) lösen.

Verbindungsstange (8) so verdrehen, dass die Spitzen der Zeiger sich gegenüberstehen.

Sechskantmuttern (6) festziehen.

Steuerdruckzug einstellen M119
Steuerdruckzug einstellen M119



Motor 120
Luftfilter abnehmen. Durch Drehen der Einstell-schraube (15) den Steuerdruckzug so einstellen, dass sich die Spitzen der Zeiger gegenüberstehen.

Steuerdruckzug einstellen M120
Steuerdruckzug einstellen M120




Seite 14

Motoren mit Benzin Einspritzanalage KE

Motoren mit Benzin Einspritzanlage KE
Motoren mit Benzin Einspritzanlage KE



Motoren mit Benzin Einspritzanalage LH

Motoren mit Benzin Einspritzanlage LH M104
Motoren mit Benzin Einspritzanlage LH M104
Motoren mit Benzin Einspritzanlage LH M119 ohne Kulissenhebel
Motoren mit Benzin Einspritzanlage LH M119 ohne Kulissenhebel
Motoren mit Benzin Einspritzanlage LH M119 mit Kulissenhebel
Motoren mit Benzin Einspritzanlage LH M119 mit Kulissenhebel
Motoren mit Benzin Einspritzanlage LH M120
Motoren mit Benzin Einspritzanlage LH M120




Seite 15

Programmwahl
Programmwahl




Seite 16

Programmwahlschalter Bild 1
Programmwahlschalter Bild 1


Programmwahlschalter Bild 2
Programmwahlschalter Bild 2




Seite 17

B. Elektro-Umschaltventil

8. Elektro-Umschaltventil
8. Elektro-Umschaltventil


Es ist im Motorraum auf der linken Seite (Bild 8, Pos. 5) an der Aggregatewand befestigt. Die seitlich angeschlossene Unterdruckleitung sw/rt führt zum Getriebe, die nach oben abgehende sw/gr zum Rückschlagventil (2) und von dort in gleicher Farbe zum Unterdruck-Vorratsbehälter.


C. Unterdruck-Vorratsbehälter

9. Unterdruck-Vorratsbehälter
9. Unterdruck-Vorratsbehälter


Für den Programmwahl schalter wird ein Unterdruckvorratsbehälter (Bild 9, Pos. 9) mit zwei Kammern gegen einen Vorratsbehälter mit einer Kammer ausgetauscht. Er befindet sich im vorderen linken Radlauf- hinter der Kunststoffabdeckung.




Seite 18

System Schaltpunktanhebung 1-2 / 2-3 KAT-Autheizung - während der Warmlaufphase


Einsatz KAT

Über zusätzliches Magnetventil am Automatikgetriebe. Bei Bestromung des MV wird der Reglerdruck gesperrt und so eine Hochschaltung verhindert.


Einsatz zum späteren Zeitpunkt

Schaltpunktanhebung 1-2 / 2-3 mit Steuerdruckzug - über Unterdruck

Bedingung für die Schaltpunktanhebung 1-2 / 2-3

  • Kühlmitteltemperatur < 60 °C
  • Geschwindigkeit < 40 km/h
  • Zeit bis max. 120 sek.
Schaltpunktanhebung
Schaltpunktanhebung





Seite 19

Neuerungen Automatisches Getriebe 722.3 / 722.4 / 722.5 ab Juni 1991

Sekundärpumpe entfällt

Hinweis:
Ein Notstart des Motors ist nicht mehr möglich. Abschleppen ist nur bis zu einer Geschwindigkeit von max. 50 km/h und einer Strecke von max. 50 km erlaubt.


Folgende Teile sind neu:

  • Deckel (17) mit Dichtung (18)


Folgende Teile sind geändert:

  • Großes Zwischenblech (14)
  • Dichtung für großes Zwischenblech (19)


Teile sind geändert oder neu
Teile sind geändert oder neu


Folgende Teile entfallen:

  • Schieber (66), der untere Deckel ist dafür nicht mehr bearbeitet. Ausgenommen 722.5: Schieber (66) wird als Verschlussstopfen eingebaut!
  • Rückschlagventil (49) im unteren Deckel
  • Rückschlagventil (67) in Ölverteilerplatte/ Getriebegehäuse



Teile sind entfallen
Teile sind entfallen


Mit diesem Änderungspaket bekommen die Getriebe neue ET-Nummern (siehe Tabellenbuch April 91).


Anmerkung: Der Serieneinsatz ist identisch mit dem Serieneinsatz Schaltpunktanhebung mit Steuerdruckzug.




Seite 20

Schaltpunktanhebung mit Steuerdruckzug Datum 02.92

  • Alle Fahrzeuge mit KAT erhalten eine Getriebeschaltpunktanhebung mit Steuerdruckzug.
  • Die Getriebeschaltpunktanhebung mit Magnetventil entfällt (ausgenommen Fahrzeuge mit M103 Schweiz und Schweden).
  • Der Steuerdruckzug enthält das Unterdruckelement für 2. Fahrprogramm (7) und das Unterdruckelement für Schaltpunktanhebung (8).


Funktionsschema

Schaltpunktanhebung mit Steuerdruckzug
Schaltpunktanhebung mit Steuerdruckzug


  • 1 Steuerdruckzug N3/1 Steuergerät LH bzw. KE
  • 2 Rückschlagventil
  • S16/5 Schalter 2. Fahrprogramm
  • 3 Saugrohr Motor
  • S16/7 Kick-Down Schalter
  • 7 Unterdruckelement 2. Fahrprogramm
  • Y3 Kick-Down Magnetventil 8 Unterdruckelement Schaftpunktanhebung
  • Y3/3 Umschaltventil Schaltpunktanhebung
  • 9 Unterdruckvorratsbehlter
  • Y4 Umschaltventil 2, Fahrprogramm




Seite 21 Steuerdruckzug aus- und einbauen


Steuerdruckzug aus- und einbauen

Steuerdruckzug aus- und einbauen
Steuerdruckzug aus- und einbauen


1. Verriegelungsblech (Pfeil) nach oben drehen.
2. Steuerdruckzug rnit Linterdruckelenrienten vorn Getriebegehäuse wegdrehen und aushängen.
3. Grundeinstellung durchführen: Maß "a" und "b" vom alten Steuerdruckzug auf den neuen Übertragen.
a. Maß "a": Stellung der Einstellschraube (11) messen und einstellen.
b. Unterdruckelement (7) mit 400 mbar Unterdruck beaufschlagen.
c. Steuerdruckzug zusammenschieben und wieder auseinanderziehen.
d. Maß "b": Stellung des Schiebers (2) messen und an Einstellschraube (10) einstellen.
4. Abdeckkappe (12) aufstecken. Achtung: Gefahr von Wassereintrittc
5. Schieber (2) mit einem Haken herausziehen, bis er in Montagestellung einrastet.
6. Steuerdruckzug mit Unterdruckelemente im Getriebe einhangen und einbauen. Auf korrekte Verriegelung achten!


Prüfen der Schaltpunktanhebung

Prüfen der Schaltpunktanhebung
Prüfen der Schaltpunktanhebung


1. Am Umschaftventil (Y3/3) beide Unterdruckleitungen verbinden. Schaltpunktanhebung ist eingeschaltet
2. Bei Probefahrt prüfen in Wählhebelstellung D mit wenig Teilgas:
a. Getriebe muss im 2. Gang anfahren. Wenn Getriebe im 1. Gang anfährt, ist Schaltpunktanhebung zu hoch
b. Schaftpunkt 2-3 muss > 48 km/h sein. Wenn Schaltpunkt 2-3 < 48 km/h, ist Schaltpunktanhebung zu nieder!

Hinwels: Einstellschraube (11) rechts drehen: Schaltpunktanhebung wird niedriger links drehen: Schaltpunktanhebung wird höher





Seite 22

INCREASED UPSHIFT FROM "ist to 2nd"AND/OR "2nd to 3rd"GEAR
(for heating-up catalytic-convertor)

OPERATION OF THIS SYSTEM WITH AN VACUUM-ELEMENT INCORPORATED ON THE CONTROL-PRESSURE-CABLE

VACUUM-ELEMENT INCORPORATED ON THE CONTROL-PRESSURE
VACUUM-ELEMENT INCORPORATED ON THE CONTROL-PRESSURE


  • 1 Switchover-Valve
  • 2 KE / LH Injection-System
  • 2.1 Relais
  • 3 Vacuum Reservoir
  • 4 Diaphram.
  • 5 Diaphram Support
  • 6 Left side-stop
  • 7 Adjustment Screw
  • 8 Angle Lever 1
  • 9 Slide Valve
  • 10 Linkage
  • 11 Angle Lever 2
  • 12 Piston Control-valve (46)
  • 13 Control Pressure Cable
  • 14 Free Area




Seite 23

From 1991, i.e. from MY 1992, in Vehicles with Catalytic-convertor, have been introduced:

  • Vacuum operated System for increased upshift, and at the some time
  • Deletion of Secondary-pump


Hint:
The Vehicles with engine M103 for (S) (CH) (DK) (1s1") (SF) they remain the System for increased upshift 2nd to 3rd with an aditional Solenoid.



Condition for increased, vacuum operated upshift

  • a) After engine start = 80 sec. time
  • b) Coolant temperature 0 C to 500 C
  • c) Vehicle speed up to approx. 50 km/h


Hint:

  • Coolant temperature reaches 50°C before 80 sec. time and/or Vehicle-speed > 50 km/h, increased upshift is switched off.
  • From MY 1991, increased shiftpoint is also activ during air-pump operation.


Gültig für Fahrzeuge:

  • ohne System 2.Fahrprogramm „S" „E"
  • für Abgasländer wie USA and Japan




Seite 24

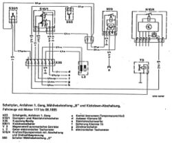
Schaltplan, Anfahren 1. Gang, Wählhebelstellung „B" und Kickdown-Abschaltung, Fahrzeuge mit Motor 117 bis 08.1985

„B" und Kickdown-Abschaltung
„B" und Kickdown-Abschaltung


N23 Schaltgerät, Anfahren 1. Gang
S16/1 Startsperr- und Rückfahrlichtschalter
X26 Kupplung 8 polig Rückfahrscheinwerfer
S30/1 Kickdownschalter
Y 3 Magnetventil automatisches Getriebe
L 2 Geber elektronischer Tachometer
N16/4 Kraftstoffpumpenrelais mit Abschaltung und Drehzahlbegrenzung
S60 Schalter Wählhebelstellung „B"
a Kombi-Instrument Tempomatanschluss
d Anlasser Klemme 50
f Sicherung Klemme 15
g Zündstartschalter
h elektronischer Tachometer


Anlasssperrschalter mit 5 Kontakten

Anlasssperrschalter mit 5 Kontakten
Anlasssperrschalter mit 5 Kontakten




Seite 25

Automatisches Getriebe W4A055

Automatisches Getriebe W4A055
Automatisches Getriebe W4A055


Autornatisches Getriebe W4A055 BM 722.362

Das Getriebe W4A055 ist für den Motor 120. Es ist gegenüber W4A040 verstärkt und auf das Eingangsdrehmoment von 550 Nm ausgelegt. Neu ist der Getriebeüberlastschutz für die Schaltungen 3-4 und 4-3.


Getriebeüberlastschutz bei Motor 120

Getriebeüberlastschutz bei Motor 120
Getriebeüberlastschutz bei Motor 120


Das Getriebe hat 2 Schalter Getriebeüberlastschutz.

  • Die Schalter haben einen Widerstand mit 1 kOhm eingebaut (Kennzeichen 1K auf Sechskantfläche).
  • S65 1 = Schalter am Widerlager 131 mit 1K
  • S65 2 = Schalter am Widerlager 132 mit 1K





Seite 26

Automatisches Getriebe / Neuerungen

Funktion

Durch Öffnen bzw. Schließen der Schalter Getriebeüberlastschutz erhält das Schaltgerät EZL bei allen Schaltvorgängen des automatischen Getriebes ein Signal durch Verändern einer Spannung. Dieses Signal bewirkt bei bestimmten Motorzuständen eine Zündspätverstellung zur Motordrehmornentreduzierung.

Spannungsänderung durch Schaltvorgänge

Spannungsänderung durch Schaltvorgänge
Spannungsänderung durch Schaltvorgänge



Diagnose

Spannungsänderung durch Schaltvorgänge Diagnose
Spannungsänderung durch Schaltvorgänge Diagnose


Störungen des Getriebeüberlastschutzes werden als Fehler im System EZL abgelegt; siehe Diagnose-Handbuch Motor Band 2.

Funktionsschema




Seite 27

MB-Automatikgetriebe Prüfung der hydraulischen Drücke Prüfgeräteumfang, gültig für alle MB-Automatikgetriebe von Produktion 1959 bis 1996.

Prüfgerät komplett mit Anschlussteilen für Modulier-, Regler- und Arbeitsdruck.

  • 1 Manometer 0-10,0 bar und
  • 1 Manometer 0-25,0 bar

Bestellnummer 123 589 04 21 00 (lieferber über MB-Teilewesen)

Einzelteile dieses Prüfgeräteumfangs, gültig für Modulier- und Reglerdruck.

  • Manometer 0 bis 10,0 bar Bestell - Nr. 123 589 04 21 00
  • Druckschlauch Bestell - Nr. 123 589 04 21 18
  • Rohrleitung Bestell - Nr. 123 589 04 21 12
  • Anschlussstück Bestell — Nr. 123 589 04 21 00



Bei Anwendung dieser Manometer beachten:

  • Manometer 0 bis 10 bar, für Test von Modulier- und Reglerdruck, (Druckbereich < 10 bar)
  • Manometer 0 bis 25 bar, für Test von Arbeits- und Stufendruck, (Druckbereich 25 bar)


Prüfung der hydraulischen Drücke Prüfgeräteumfang
Prüfung der hydraulischen Drücke Prüfgeräteumfang



Manometer 0-25 bar! Erforderlich für Prüfung des Arbeitsdruckes! Wird weniger häufig benötigt!




Seite 28

27-350 Druckwerte messen und einstellen Arbeits-Nr. der Arbeitstexte und Arbeitswerte bzw. Standardtexte und Richtzeiten: 27-1135, 27-1160.

Druckwerte messen und einstelle
Druckwerte messen und einstelle



Hinweis

Zum Messen von Arbeitsdruck, Modulierdruck und Reglerdruck, Druckschläuche durch das Fenster der rechten Fahrertüre führen und mit der Scheibe festklemmen. Druckschläuche dürfen nicht durchhängen oder am Auspuffrohr anliegen. Bei allen Einstellarbeiten am Fahrzeug bei denen der Motor läuft, muss die Feststellbremse betätigt werden und der Wählhebel in Stellung „P" sein.

Bei Messungen im Stand, mit eingelegter Fahrstellung, muss zu der Feststellbremse zusätzlich die Betriebsbremse betätigt werden. Nach der Prüfung den Motor laufen lassen und Mel3stellen auf Dichtheit prüfen.




A. Modulierdruck messen


Hinweis

Diese Prüfung ist nur in folgenden Fällen notwendig:

1. Nach Austausch bzw. Aus- und Einbau der Modulierdruckdose.
2. Nach einer Getriebeinstandsetzung.
3. Bei zu weichen oder zu harten Schaltungen in allen Gängen.


Unterdruckleitung ...... an der Modulierdruckdose ab- und anmontieren.
Manometer (Messbereich bis 10 bar) ...... am Prüfanschluss "M" an-, abschließen. Hinweis Beim Typ 202 Querbrücke am Getriebe lösen.
Gummikappe ...... von der Modulierdruckdose abnehmen, aufstecken.




Seite 29

B. Reglerdruck messen


Manometer (Messbereich bis 10 bar) ...... am Prüfanschluss "MR" an- und abschließen. Hinweis Beim Typ 202 Querbrücke am Getriebe lösen.
Probefahrt in Wählhebelstellung "D" ...... auf dem Rollenprüfstand oder auf der Straße durchführen.

Hinweis

Für alle Fahrzeuge gilt die einheitliche Formel: >0,5 bar bei v > 30 km/h. Weicht der angezeigte Wert ab oder wird kein Reglerdruck gemessen, Fliehkraftregler aus-, einbauen und reinigen, ggf. erneuern.


Hinweis für Fahrzeuge mit Magnetventil zur KAT-Aufhelzung (Y 3/2).

Bei Fahrzeugen mit Getriebeschaltpunktanhebung durch Magnetventil (Y 3/2) muss die Druckleitung am Messanschluss für den Reglerdruck ("MR") abgeschraubt werden.


Fahrzeuge mit Magnetventil zur KAT-Aufhelzung
Fahrzeuge mit Magnetventil zur KAT-Aufhelzung



Einbauhinweis

  • Halter für das Magnetventil (Y 3/2) am Getriebegehäuse lösen.
  • Ölleitung (0) am Deckel Fliehkraftregler und Druckölleitung am Messanschluss Reglerdruck ("MR") abschrauben.
  • Hohlschrauben mit neuen Al-Dichtringen ansetzen.
  • Dann zuerst Druckölleitung (MR) festziehen.
  • Danach Ölleitung (0) und Halter für das Magnetventil (Y 3/2) festziehen.


Sonderwerkzeug


Sonderwerkzeug Manometer
Sonderwerkzeug Manometer




Seite 30

Sicherungs-T-Schlüssel

...aus den Sicherungsschlitzen herausziehen, hineinstecken und durch Verdrehen den Modulierdruck richtigstellen. (Jede Veränderung um eine Raste ergibt eine Druckänderung um ca. 0,2 bar)


Reparaturhinweis


Einfließend ab 05/93 wird eine geänderte Modulierdruckdose eingebaut. Eine Manometerprüfung des Modulierdruckes ist im Regelfall nicht mehr erforderlich.

Sollte im Reparaturfall jedoch eine weitergehende Korrektur des Modulierdruckes als 0,2 bar erforderlich sein, kann durch Abnehmen der Verschlusskappe (60b) der Modulierdruck wie bisher eingestellt werden.


Beim Entfernen der Verschlusskappe wird diese zerstört und muss nach Abschluss der Arbeiten erneuert werden. Die neue Verschlusskappe muss nach Einstellung des vorgeschriebenen Modulierdruckes in der Grundstellung aufgedrückt werden.


Bei vorgeschriebenem Modulierdruck ist die Verschlusskappe in Stellung "Grundstellung" (A) angebaut. Durch Verdrehen der Verschlusskappe (60b) von Stellung "A" nach "B" ist es möglich, den Modulierdruck um 0,2 bar zu senken. Diese Korrektur wird durch Verdrehen bis zum Anschlag erreicht.


Verschlusskappe in Stellung "Grundstellung"
Verschlusskappe in Stellung "Grundstellung"


  • A Grundstellung
  • B um 0,2 bar reduziert


Mit Einsatz der neuen Modulierdruckdose wurde ebenfalls der Druckstift (59a) geändert.

  • 59a Druckstift
  • 60 Mixlullerdruckdose
  • 60a Einstellschraube
  • 60b Verschlusskappe
Druckstift (59a)
Druckstift (59a)




Seite 31

Bild 5 Mit Programmwahlschalter
Bild 5 Mit Programmwahlschalter




Seite 32

Bild 5 Mit Programmwahlschalter
Bild 5 Mit Programmwahlschalter




Seite 33

Bild 5 Mit Programmwahlschalter
Bild 5 Mit Programmwahlschalter




Seite 34




Seite 35

Mercedes Benz Automatikgetriebe, eingebaut im R129

Getriebe-Baumuster 722.3 / 722.4 / 722.5

Vorgehensweise bei beanstandungen (Ursache ermitteln bzw. prüfen):

  • Fehlerfreie Motorfunktion ist Voraussetzung!
  • Ölniveau im Getriebe
  • Ölzustand (schwarzfarben oder verbrannt riechend). Bei Bedarf, Ölwanne abnehmen und Ablagerungen in der Ölwanne prüfen
  • Einstellung Steuerdruckgestänge bzw. Steuerdruckzug
  • Zustand der Gummiteile an der Unterdruckdose, sowie Dichtigkeit der Unterdruckleitung von der Unterdruckdose zum Saugrohr des Motors
  • Prüfung, bei welcher Fahrzeuggeschwindigkeit die Gänge geschaltet werden, Geschwindigkeitsangaben siehe Tabellenbuch bzw. WIS, Grundreglel:. bei ca. 60km/h und wenig Gas sollte der 4. Gang geschaltet sein
  • Harte, oder zu weiche bzw. rutschende Gangwechsel, (Beanstandung aller oder nur einzelner Gangwechsel)
  • Modulierdruck prüfen und bei Bedarf richtig stellen, (nur sinnvoll, wenn alle Gangwechsel beanstandet werden). (Druckwerte siehe Tabellenbuch bzw. WIS)
  • Bei Bedarf autorisierte MB-Werkstätten aufsuchen




Bei Bestellung von Ersatzteilen und Ermitteln von Reparaturdaten unbedingt:

Die gesamte Ziffernfolge, eingeschlagen im Getriebegehäuse, ermitteln:

  • 10-stellige Teilenummer des Getriebes
  • Getriebe-Baumuster 722.???
  • Seriennummer (alle Ziffern)


Hinweis: Angaben der Datenkarte sind nicht ausreichend!!!


G. Schuh 10.10.2019


Seite 36

MB-Automatikgetriebe, Baumuster 722.3 / 722.4 / 722.5

Technische Daten / Einstellwerte
Pos. Einstellwerte Ölwanne 6 Schrauben Hinweis
1 Steuerdruckzug Drosselklappe geschlossen bzw. Leerlauf Steuerdruckzug auf spannungsfreie Montage einstellen
2 Modulierdruck (Einstellwert) Werte siehe MB-Literatur (Tabellenbuch) Ermittlung über Getriebe-Baumuster + Getriebe-Teilenummer
3 Bremsband B1 (Losspiel) 1,8 - 2,5 mm Im Rep.-Fall; bei 722,3 und 722.5 Empfehlung; selbsteinstellenden Kolben BI verwenden
4 Bremsband B2 (Losspiel) 5,5-6,0 mm
5 Lamellenbremse B3, Losspiel 1,5 — 2,0 mm
6 Axialspiel vorderes Gehäuse 0,8 mm Bei demontiertem hinteren Gehäuse bzw. Abtriebsflansch
7 Axialspiet vorderes Gehäuse 0,4 mm Bei montiertem hinterem Gehäuse bzw. Abtriebsflansch
9 Axialspiel hinteres Gehäuse 0,4 mm Bei montiertem vorderen Gehäuse

0.Schulz 10.10.2019


Seite 37

MB-Automatikgetriebe


  • Reinigen des ATF-Kühlers
  • Spülen der hydraulischen Kupplung bzw. des Drehmomentwandlers
  • Aus- Einbau hydraulische Kupplung bzw. Drehmomentwandler
  • Absaugen von ATF bei Überfüllung
Reinigen des ATF-Kühlers 1
Reinigen des ATF-Kühlers 1
Reinigen des ATF-Kühlers 2
Reinigen des ATF-Kühlers 2
Reinigen des ATF-Kühlers 3
Reinigen des ATF-Kühlers 3
Reinigen des ATF-Kühlers 4
Reinigen des ATF-Kühlers 4




Seite 38

Drehmomentwerte automatisches Getriebe 722.3


Drehmomentwerte automatisches Getriebe 722.3
Benennung Drehmoment (Nm)
Schraube Unterdruckdose an Getriebe 8
Schraube Sekundärpumpe an Getriebegehäuse 8
Mutter für Axialhalter-Fliehkraftregler 6
Ölablassschraube an der °Wanne 14
Schraube Ölwanne an Getriebegehäuse 8
Schraube Öleinfüllrohr an Zylinderkopf 8
Schraube Öleinfüllrohr an Getriebegehäuse 8
Sechskantschraube M 10 zur Befestigung des Getriebes am Motor 55
Sechskantschraube oder Innensechskantschraube M 12 zur Befestigung des Getriebes am Motor 65
Schrauben zur Befestigung des Starsperr- und Rückfahrlichtschalters 8
Kick-down-Magnetventil 20
Verschlussschraube für Messstelle Modulier-, Regel-, und Arbreitsdruck 13
Ölablassschraube am Drehmomentwandler 14
Schraube Drehmomentwandler am Mitnehmerblech 42
Schraube vorderer Getriebedeckel an Getriebegehäuse 13
Schraube Primärjeumpe im vorderen Deckel 20
Schraube hinterer Getriebedeckel an Getriebegehäuse bzw. Adaptergehäuse 13
Schraube Schaltschiebergehäuse an Getriebegehäuse 8
Schraube unterer Deckel an Getriebegehäuse 8
Schraube Rastenfeder am unteren Deckel 8
Druckschalter Getriebe-Oberlastschutz an Getriebegehäuse 70
Schraube Rastenplatte an Bereichswahlhebel 8
Bundmutter Abtriebsflansch an Abtriebswelle 120
Schraube Rastenplatte an Getriebegehäuse 8
Schraube Abstützflansch K.2 an Getriebegehäuse 11
Hohlschraube Öhlkühlerleitung an Wandler- und Getriebegehäuse 34


Öleinfüllmengen automatisches Getriebe 722.3


Öleinfüllmengen automatisches Getriebe 722.3
Getriebe: Liter
722.329/341/342/343/344/351/352/357/359/361/363/367/368/369/271
Neubefüllung: 7,3
Ölwechsel: 6,2
Getriebe: Liter
722.350/353/354/355/356/362/364/365/366/379
Neubefüllung: 8,6
Ölwechsel: : 7,7
Getriebe: Liter
722.372/380/382/384/385/394/396/397/398/399
Neubefüllung: 7,3
Ölwechsel: 6,2




Seite 39

Automatikgetriebe Baumuster 722.6xx

  • Neu gestaltete Schaltkulisse und 8 Wählhebelpositionen
  • Elektronisch gesteuertes 5-Gang -Automatikgetriebe
  • 2 Rückwärtsgang-Übersetzungen wählbar
  • Mit schlupfender Überbrückungskupplung im Wandler
  • Ölmessstab für Getriebe als Sonderwerkzeug verfügbar
  • Diagnose und Fehlersuche = Testgeräte erforderlich
  • Anordnung EGS — Stecker
  • Shiftlocksystem über 2 Kabelzüge
  • Einstellung Shiftlocksystem


Automatikgetriebe Baumuster 722.6xx
Automatikgetriebe Baumuster 722.6xx




Seite 40 Ölmessstab mit rotem Griff- nur als Sonderwerkzeug verfügbar

Getriebe Ölmessung
Getriebe Ölmessung




Seite 41 Anordnung EGS - Stecker

Automatikgetriebe BM 722.6 Kabelbaum zum EGS
Automatikgetriebe BM 722.6 Kabelbaum zum EGS




Seite 42

Shiftlock 1. Ausführung
Shiftlock 1. Ausführung




Seite 43

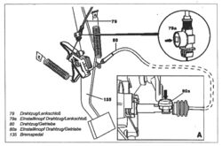
Drahtzüge für Parksperrenverriegelung einstellen 2.11.94

GETRIEBE 722.60 /61,

  • 722.620 ## ab 0001681,
  • 722.621 ## ab 0001977,
  • 722.622 ## ab 0016287,
  • 722.623 1624 /625 /6261627 /628 /629 /63 /66 /69
  • Nicht bei Tippschaltung


Drahtzüge für Parksperrenverriegelung einstellen
Drahtzüge für Parksperrenverriegelung einstellen


  • 79 Drahtzug/Lenkschloss
  • 79a Einstellknopf Drahtzig/Lenkschloss
  • 80 Drahtzug/Getriebe
  • 80a Einstellknopf Drahtzug/Getriebe
  • 135 Bremspedal


Änderungshinweise
15.10.97 Reihenfolge der Arbeitsschritte geändert


WICHTIG Bei allen Einstellarbelten muss der Wählhebel in Position "P" stehen
WICHTIG Einstellen Drahtzug/Lenkschloss Zur Einstellung des Drahtzuges/ Lenkschloss muss der Drahtzug/Getriebe montiert sein.
1. Feder am Einstellknopf (70a) vorspannen
2. Schlüssel im Lenkschloss in Position "0" drehen
3. Durch Drücken des Einstellknopfes (79a) (Pfeil), Drahlzug/Lenkschloss (79) einstellen Einstellen DreheuglGetrlebe
4. Feder am Einstellknopf (80a) vorspannen
5. Schlüssel im Lenkschloss in Position "0" drehen.
6. Durch Drücken des Einstellknopfes (80a) (Pfeil), Drahtzug/Getriebe (80) einstellen Bild A



Seite 44

Drahtzüge für Parksperrenverriegelung aus-, einbauen 2.11.94 GETRIEBE 722.6

Drahtzüge für Parksperrenverriegelung aus-, einbauen 2.11.94 GETRIEBE 722.6
Drahtzüge für Parksperrenverriegelung aus-, einbauen 2.11.94 GETRIEBE 722.6




Seite 45 Drehmomentwerte und Ölfüllmengen am Automatikgetriebe 722.6

Drehmomentwerte automatisches Getriebe 722.6


Drehmomentwerte automatisches Getriebe 722.6
Benennung Drehmoment (Nm)
Ölablassschraube an der Olwanne 20
Schraube Olwanne an Getriebegehäuse 8
Schraube elektrohydraulische Steuereinheit an Getriebegehäuse (M6x30) 8
Schraube Magnetventile an Schaltplatte 8
Ölablassschraube am Drehmomentwandler 16
Schraube Drehmornentwandler an Mitnehmerblech 42
Schraube Ventilgehäuse an Schiebergehäuse (M6x30) 8
Schraube seitliche Deckel an Ventil-, und Sehiebergehäuse (M4x12) 4
Schraube Getriebegehäuse an Wandlergehäuse 20
Schraube Ölpumpe mit Lamellenbremse BI an Wandlergehäuse 20
Schraube Lamellenbremse B1 an Wandlergehäuse 8
Schraube Lxnellenbremse B2 an Getriebegehäuse 16
Schraube Rastenplatte an Bereichswahlhebel 8
Bundmutter Abtriebsflansch an Abtriebswelle 200
Überwurfmutter Getriebeölleitung an Kühler 20
Hohlschraube Getriebeölleitung an Olkühler 25
Schraube Mittelschaltung an Karosserie 6
Schraube Schaltkulisse an Lagerbockunterteil 6
Schraube Halter Schaltsperre an Lagerbock oberteil 3,5
Schraube Gestänge Parksperrenverriegelung an Getriebegehäuse 8
Schraube Schaltstange im Stangenkopf (M8x 10) 12


Öleinfüllmengen automatisches Getriebe 722.6


Öleinfüllmengen automatisches Getriebe 722.6
Getriebe: Liter
722.602/603
Neubefüllung: 7,0 + 0,5
Getriebe: Liter
722.610/611
Neubefüllung: 8,0
Getriebe: Liter
722.620/621 im Typ 129
Neubefüllung: 8,2 + 0,5
Getriebe: Liter
722.620/621 im Typ 140
Neubefüllung: 8,6 + 0,5
Getriebe: Liter
722.622/623/624/625/626/627/628/630/631/632/633/663/666/669
Neubefüllung: 8,6 + 0,5
Getriebe: Liter
722.630 im Typ 463
Neubefüllung: 9,0