R129
Gesamtfahrzeug
Übergreifende Themen
Durch den Typ 129 wird der Typ 107, dessen Produktion Mitte 1989 nach einer Bauzeit von fast 18 Jahren eingestellt wird, abgelöst. Die Formgebung erfolgte nicht allein nach ästhetischen Gesichtspunkten, sondern auch mit dem Ziel aerodynamischer Optimierung. Der Luftwiderstandsbeiwert (cw,) mit aufgesetztem Coup&-Dach liegt je nach Typ und Ausführung mit 0,31 bis 0,33 cw in der Spitzengruppe der internationalen Mitbewerber.
Das dynamische Erscheinungsbild wurde erreicht durch:
- Ausgeprägte Keilform
- Starken Heckeinzug
- Betonte Kotflügelverbreiterung im Bereich des Radlaufs
- Markante Luftaustrittsöffnungen der Motorraumentlüftung unter den Vorderkotflügeln
- Stark geneigte Windschutzscheibe
- Die als Spoiler ausgebildeten Stoßfänger-Verkleidungen Großflächige Seitenverkleidungen
- Breitreifen
Ein völlig neues und bisher einmaliges Sicherheitselement stellt der serienmäßig eingebaute, automatische Überrollbügel dar. Das Verdeck wird über einen Schalter in der Mittelkonsole geöffnet bzw. geschlossen (elektronisch/hydraulisch gesteuert). Mit demselben Schalter wird das Coupe-Dach ver- und entriegelt. Durch weitere technisch hochentwickelte Ausstattungen, die in den einzelnen Baugruppen beschrieben sind, wurde ein Höchstmaß an Komfort sowie an aktiver und passiver Sicherheit erreicht.
Motor 103

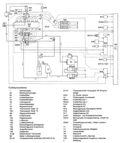
Mit offenem Brennraum, bei dem die bisherige Querfläche zur Durchwirbelung des Kraftstoff-Luft-Gemisches entfällt. Dies führt zur einer verringerten Rohemission von unverbrannten Kohlenwasserstoffen (HC). Neu ist auch die Lufteinblasung zu den Auslaßkanälen im Zylinderkopf. Durch die damit schon unmittelbar nach dem Motorstart einsetzende Nachverbrennung der Abgase werden niedrigere Schadstoffemissionen erreicht und somit bessere Voraussetzungen für die kataIytische Abgasreinigung geschaffen. Deshalb konnten die Vorkatalysatoren entfallen. Zur weiteren Absenkung der Stickoxide (NO,x) ist der Motor mit Abgasrückführung ausgestattet.
Motor 104
Wurde auf der Basis des modifizierten Motors 103 aufgebaut. Völlig neu ist der Zylinderkopf mit 4 Ventilen je Zylinder und zwei obenliegenden Nockenwellen, angetrieben von einer
Doppelrollenkette. Weitere Merkmale sind:
- Kennfeld gesteuerte Verstellung der Einlaßnockenwelle
- Einteilige Zylinderkopfbauweise
- Querstromprinzip
- Kolbenölspritze
- Mechanisch/elektronische Benzin-Einspritzanlage KE, mit zusätzlichen Funktionen
- Antiklopfregelung
Motor 119
Nockenwellen. Der kompakte dachförmige Brennraum ist hinsichtlich der Flammwege optimiert, die Zündkerze sitzt annähernd mittig im Brennraum. Kurze Brennwege und gezielte Turbulenz
sorgen für eine optimale Energieumsetzung, sowie für eine günstige Rohemission. Weitere Merkmale sind:
- Kennfeld gesteuerte Verstellung der Einlaßnockenwelle
- Einriementrieb
- Mechanisch/elektronische Benzin-Einspritzanlage KE, mit zusätzlichen Funktionen
- Antiklopfregelung
- Motor